| Brand | MV Switchgear Accessories |
| Model NO. | Solid insulation cabinet lifting cabinet core - D without SF6 gas |
| Rated voltage | 12kV |
| Rated normal current | 630A |
| Series | RN12-D |
Lift cabinet machine core - D (dedicated for solid insulated cabinets)
The lifting cabinet core - D is a core operating component specially designed for solid insulated cabinets, adapted to the switch control requirements of medium voltage power systems, focusing on safety, reliability, and precise control.
Core Features
Adopting modular design, the structure is compact and exquisite, perfectly matching the installation space and insulation protection requirements of solid insulated cabinets, and easy to disassemble and maintain.
The transmission mechanism has been precisely calibrated, with rapid response and precise opening and closing, effectively ensuring the stable operation of the switchgear.
Equipped with multiple anti misoperation designs and reliable mechanical interlocking structures, it eliminates safety hazards caused by misoperation and meets the safety standards of the power industry.
It is made of high-strength wear-resistant materials, with strong anti-aging and environmental corrosion resistance. It is suitable for long-term stable work under different working conditions, and has a long service life.
Applicable scenarios
Specially designed to match medium voltage solid insulated cabinets such as 12kV/24kV, widely used in power distribution systems such as distribution rooms, industrial plants, and new energy power stations. It undertakes the functions of lifting and opening/closing control of switchgear and is a key component to ensure power supply continuity and safety.
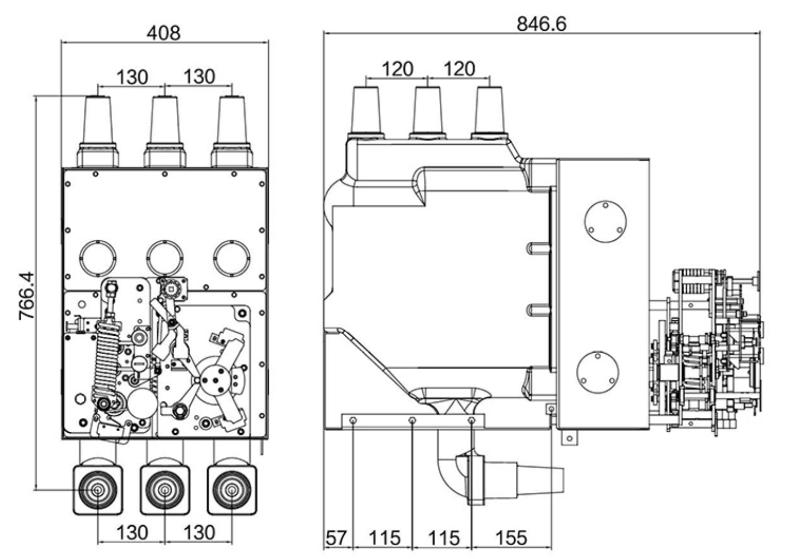
Overall dimensions

It has obvious advantages in space saving, safety, environmental protection and maintenance: ① Compact lifting design: Lifting installation reduces cabinet depth by 15%~25%, adapts to narrow installation spaces (e.g., urban street cabinets, indoor compact substations), and saves land and installation costs; ② SF6-free environmental protection: Solid epoxy insulation replaces SF6 gas, no greenhouse gas emissions, no leakage risk, in line with global carbon neutrality policies; ③ High safety and reliability: Full solid encapsulation has excellent moisture-proof, dust-proof and anti-pollution performance, suitable for harsh environments (high humidity, heavy pollution, high altitude); three-position mechanical interlock prevents misoperation, ensuring operation safety; ④ Easy maintenance: Integral lifting structure allows quick disassembly and replacement without on-site debugging, reducing maintenance time and cost; ⑤ Long service life: High-strength epoxy resin and precision transmission mechanism ensure mechanical life ≥10,000 times, meeting 20+ years of operation needs.
It is a key core component for 12kV/24kV solid insulated switchgear (SIS) and ring main units (RMU), with core functions: ① Realize integrated switching of circuit breaking, isolation and grounding through lifting installation structure; ② Optimize cabinet layout, reduce cabinet depth/volume, and facilitate on-site installation, maintenance and replacement; ③ Ensure safe power supply and maintenance with reliable insulation and interlock protection. Working principle: Adopt epoxy resin solid encapsulation (SF6-free) to integrate vacuum interrupter, three-position disconnector and transmission mechanism; driven by manual/electric operating mechanism, the core completes lifting positioning and contact switching, and the mechanical interlock realizes forced anti-misoperation (no closing with grounding, no opening under load), matching the maintenance-free and compact design of solid insulated switchgear.